
Описание векторного преобразователя E2-8300
Назначение
Новая модель серии 8000 со встроенным промышленным PLC контроллером и существенно расширенными функциональными возможностями по отношению к EI-8001.
Рекомендуется для управления приводами с постоянной, быстроменяющейся, а также вентиляторной нагрузкой: подъемно-транспортное оборудование, транспортеры, конвейеры, экструдеры, куттера, упаковочные и дозирующие машины, сушильные агрегаты, сепараторы, мельницы, дробилки, вентиляторы, насосы, компрессоры и т.д
Технические Характеристики
| • Диапазон мощностей 0,4 кВт – 55 кВт. |
| • Выходная частота 0,1 – 400 Гц. |
| • Полная защита двигателя. |
| • Векторное управление без обратной связи. |
| • Встроенный ПИД-регулятор. |
| • Встроенный PLC контроллер. |
| • Программирование группы преобразователей с помощью модуля копирования. |
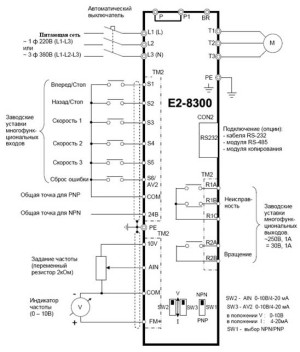
| • Аналоговые и цифровые входы/выходы для регулирования и дистанционного управления. |
| • Возможность дистанционного управления и мониторинга по RS-232/RS-485 (протокол MODBUS). |
| • Встроенный ЭМИ фильтр класса А. |
| • Питание 220/380 В, 50 Гц. |
Модельный ряд
| Модель E2-8300-SP5L | 0,4 кВт |
| Модель E2-8300-S1L | 0,75 кВт |
| Модель E2-8300-S2L | 1,5 кВт |
| Модель E2-8300-S3L | 2,2 кВт |
| Модель E2-8300-001Н | 0,75 кВт |
| Модель E2-8300-002Н | 1,5 кВт |
| Модель E2-8300-003Н | 2,2 кВт |
| Модель E2-8300-005Н | 3,7 кВт |
| Модель E2-8300-007Н | 5,5 кВт |
| Модель E2-8300-010Н | 7,5 кВт |
| Модель E2-8300-015Н | 11 кВт |
| Модель E2-8300-020Н | 15 кВт |
| Модель E2-8300-025Н | 18,5 кВт |
| Модель E2-8300-030Н | 22 кВт |
| Модель E2-8300-040Н | 30 кВт |
| Модель E2-8300-050Н | 37 кВт |
| Модель E2-8300-060Н | 45 кВт |
| Модель E2-8300-075Н | 55 кВт |
631-184-701